
甘肃红土镍矿会议
红土镍矿还原隧道窑工艺技术应用
陈正东
摘要:红土镍矿是不锈钢制品的基础原材料,生产还原镍矿的一个重要过程是焙烧,焙烧是在热工设备中进行的,这里热工设备指的是隧道窑及其附属设备。隧道窑作为直接还原红土镍矿的大型主体设备,其能耗成本占相关行业成本的大部分,对产品的成本具有决定性作用。正确地分析红土镍矿隧道窑的还原工艺、探讨节能方法,对红土镍矿行业的节能增效具有重要意义。同时,对红土镍矿隧道窑的设计和各项指标的正确计算具有指导意义。
关键词:隧道窑 红土镍矿 还原分析 工艺路线 热工 节能
1、红土镍矿隧道窑还原工艺
红土镍矿先经过干燥、混料、造球,然后进入隧道窑直接还原,由无磁性矿转变成有磁性的镍铁合金,并在还原的过程中使Fe、Ni相聚富集;再经过破碎磨选,使Fe、Ni与非磁性的杂质基本分离,大幅度提高Fe、Ni的品位,可以作为冶炼不锈钢的直接原料,也可以进一步利用湿法冶金法分离Fe、Ni。通过上述工艺处理,可以抛掉70~80%的MgAlSi氧化物,铁磁性金属的收得率均在80%以上。采用这种镍铁进行Fe、Ni的化学分离,每生产1吨镍消耗18~20吨硫酸。这比直接熔炼或直接湿法冶炼节省很多成本。
隧道窑还原红土镍矿是隧道窑生产炼钢海绵铁工艺的应用拓展。整个镍的冶炼工艺很复杂,隧道窑初步还原只是其中的一个抛杂环节,用以提高原料的品位。我公司以设计制造海绵铁生产设备为主,并致力于拓展隧道窑的应用领域,在红土镍矿的一次还原方面与一些院校和研究机构合作。
2、红土镍矿还原分析:
红土镍矿和冶炼粉尘可以通过隧道窑作还原上磁,Cr2O3无法通过隧道窑还原。
下面分别对三种含镍矿作还原磨选后的品位计算:
电炉粉尘
Fe(%) Ni (%) Cr2O3 MgOSiO2Al2O3CaO(%)
原矿成分 25.64 2.03 6.67 30.23
处理后 78.7 6.23 ---- ----
精炼炉粉尘
Fe(%) Ni(%) Cr2O3 MgOSiO2Al2O3(%)
原矿成分 30.4 2.64 7.5 25.74
处理后 78.2 6.8 --- ---
红土镍矿
Fe(%) Ni(%) MgOSiO2Al2O3(%) 湿料含水(%)
原矿成分 16.63 1.96 余量 45.6
处理后 71 8.4 余量
3、加工成本估算(按干燥原料计算)
对于一次还原来说,品位低于45%的铁、镍矿差别不大,加工成本相当。
处理红土镍矿(含水45.6%),需要经过干燥→配料→造球→装车→还原→卸料→破碎→球磨→磁选→重选→干燥11道工序,粉尘矿则不需干燥。如果处理规模达到干矿5万吨/年以上,则每吨干矿预计消耗电力:110度,煤(热值6000kcal/kg)0.55吨(湿红土镍矿需要干燥,需要另增加煤耗0.13吨)。
能耗成本为:0.75×120+800×0.55=530元/吨(红土镍矿能耗成本为:634元/吨)
4、物料平衡
湿矿通过干燥变成干料,设干料在加工过程中有效利用率为96%, 干矿还原磨选后,铁和镍的收得率约80%,含镍矿干矿每吨加工后可生产出的镍铁粉末量为:
电炉粉尘 250kg
精炼炉粉尘 298kg
红土镍矿 178kg
加工成本加上原料成本就得到全部成本;
镍铁粉价格乘以产率,减去全部成本就是效益。
5、工艺路线
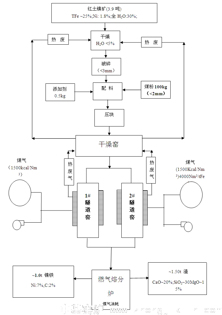
脱水需要较长的加热时间,占用炉窑的长度空间,如果将干燥和预还原在同一个隧道窑中完成干燥和焙烧,炉窑将过度拉长,产量将降低。因此,将自由水的干燥单独在返车线上利用烟气余热加热完成,并将矿料和台车预热,然后进入隧道窑焙烧,即可增加产能又可节约能源。
工艺流程图见下
5-1原料处理工序:
还原剂主要由小于3%的低硫无烟煤,经烘干配入石灰石粉混匀进入料仓,再由皮带运输机送至装罐平台进行装罐。主要设备有:滚筒筛、锤式破碎机、带给料的中间料仓、皮带运输机等设备组成。
运入的低硫无烟煤经粗筛后,大于3㎜的煤块由锤式破碎机进行破碎后配入还原剂中。石灰石粉用量根据无烟煤的含硫量确定。
先将红土镍矿干燥脱水,再和煤粉混合均匀,压制成块状,进入隧道窑进行加温焙烧,使无磁性的镍铁氧化物转变成有磁性的氧化物或金属。在600度时出炉急冷,避免二次氧化。然后将磁化矿破碎磨选,得到较高品位的镍铁矿。
还原工序是生产含镍矿铁量高,含氧、碳、硫低且质量稳定,不“夹生”的镍矿海绵铁锭。还原是镍矿海绵铁生产的关键工序之一。本工序是将镍矿粉及还原剂分别由翻斗车运入本车间装料平台上,用液压成型块/或干燥装入耐火罐内,或由机械通过模具装入耐火罐。镍矿粉装成中间圆柱体,中间镍矿和外环布满还原剂,耐火罐按固定位置,布满隧道窑窑车的台面上。装满罐的窑车经摆渡车到隧道窑的中心线处,由顶车机将窑车顶入隧道窑。隧道窑由预热带、还原带和冷却带组成,还原温度为1030-1220℃之间,隧道窑的燃料使用热煤气。隧道窑设有较长的预热段,充分利用还原段的余热,排烟温度仅为200-300℃,热能利用好,燃耗较低。
5-2还原过程
本工序设置的目的是使还原剂在还原段高温条件下产生CO还原气氛,将镍矿还原成镍矿铁,还原成镍矿海绵铁,同时形成镍矿海绵铁锭。还原剂中的无烟煤含少量硫,还原过程中,不可避免地与Fe反应生成FeS,这是生产中所不希望的,为此在还原剂中需加入适量的脱硫剂(CaO),使无烟煤中的硫与CaO的反应生成CaS,以尽量少地生成FeS。在隧道窑冷却550-600℃的温区为渗碳区,该区要控制好工艺条件,以降低镍矿海绵铁锭的碳含量。在300-400℃的温区又有二氧化反应产生,在此期间应控制过剩氧的存在。
5-3破碎球磨磁选
还原镍矿块用大螺旋机送入颚破机,破碎成小块,溜入复合破碎机,破碎成细粒,再通过皮带运输机送入球磨机。磨出的矿料经螺旋分级机处理,大颗粒矿粉返回球磨在磨细,合格粒径矿粉进入磁选,磁选后的湿矿粉堆到精矿堆场,沥干部分水分,等待出厂。
由于我公司不掌握磨选及后续冶炼工艺,无法计算后续加工设备投资规模,需要投资方与科研院所联系。
5-4环境保护
废渣可用与填坑筑路,也可用于做建筑材料。
废气结收尘、洗涤后成无害气体排放。
无工业废水。(循环使用水)
5-5隧道窑环保问题
隧道窑是环保型设备,煤气被充分燃烧,不会产生黑烟和CO;所有物料装在SiC容器里还原,不会产生粉尘,物料也不含有害挥发物,所以不会产生白烟;燃料为发生炉煤气,已经经过除尘,不会产生粉尘。
产生的有害气体为SO2,来源于煤气发生炉所使用的煤,但经过隧道窑的燃烧稀释,烟气中排放浓度≤650mg/Nm3,低于国家二级排放标准。
6、隧道窑区段的划分
焙烧红土镍矿隧道窑是长期连续生产的热工设备,其用途是将装在反应罐中的红土镍矿在1130℃~1220℃下焙烧还原,从而得到直接还原金属海绵铁。红土镍矿进入隧道窑后要经受加热、保温还原、冷却三个阶段,隧道窑设计应遵循还原过程中炉料的物理化学变化的原则,故将隧道窑分为三个带分别实现加热、保温还原、冷却三个功能:
——加热段的主要作用是:利用保温还原带的热烟气对炉料进行加热,使其完成炉料中水分的蒸发和水化物的分解,促使还原剂中挥发份的逸出和脱硫剂碳酸钙(即石灰石)的分解,同时产生的废气及烟气由若干对支烟道汇总后经排烟风机排出厂房外。
——保温还原段的主要作用是:随着炉料被逐步加热到高温,铁的氧化物被CO还原,直至金属铁全部被还原出来,需要较稳定的温度曲线和还原时间。该段设计若干对煤气烧咀布置在窑的两侧,通过调节煤气和空气的比例达到最佳燃烧状态和较理想的温度曲线,使产品在较长的高火保温区得到充分的还原效果。
——冷却段充分利用水冷套和金属换热器对产品进行间接冷却,窑尾采用风机对制品进行直接冷却,尽可能避免产品二次氧化。间接冷却抽出的热空气可送助燃或干燥用。
6-1、焙烧红土镍矿隧道窑设计指导思想和主要技术特点
1)天然气或发生炉煤气和助燃空气的预热
天然气(热值8600Kcal/Nm3,)或发生炉煤气(热值1250~1300Kcal/Nm3),常温燃烧时能达到工艺要求的1130℃~1220℃温度;将煤气和助燃空气预热能达到节能要求,将助燃空气预热至300℃,能节约能源20~30%。
2)压力平衡系统
压力平衡系统是为了保持窑车底部的低温环境和减少炉气漏损,而设置的车底鼓风装置。传统的压力平衡系统采用集中供风方式,只能在两个点做到炉膛和车底压力平衡。而新的分散布风方式可以保证在整个长度上维持压力平衡。
3) 为了保证炉子的安全生产,我们提供的焙烧红土镍矿隧道窑无论在炉子结构上,各种辅助设施的布局上,生产操作及设备的维护上,充分考虑了人身、设备与生产的安全。
4)采用实用、可靠的电控仪控的装备水平,以保证炉子的安全正常生产。
5)设计的过程一直贯穿节能的意图,本焙烧红土镍矿隧道窑的最大特点就是处处体现节能降耗。为了达到节能的目标,从窑车充分预热、减少炉气损漏、保温、精确进行压力平衡、减少台车蓄热、台车蓄热回收等多方面采取了措施。使焙烧红土镍矿隧道窑的能耗指标在同类炉型中达到很高的先进水平。
综上所述:该工艺成熟可靠、设备操作简单、投资省、效益高。
各位领导、各位专家,中基窑炉作为行业的一员,愿为我国的直接还原红土镍矿事业贡献自己的菲薄之力,欢迎大家到中基窑炉公司总部和还原铁基地考察访问。
谢谢大家!